2011年4月自考汽车电气设备与维修试题
2011年4月高等教育自学考试
汽车电气设备与维修试题
课程代码:05879
一、单项选择题(本大题共10小题,每小题2分,共20分)
在每小题列出的四个备选项中只有一个是符合题目要求的,请将其代码填写在题后的括号内。错选、多选或未选均无分。
1.发电机调节器是通过调整发电机的什么来调整发电机电压的?( )
A.转速 B.励磁电流转自环 球 网 校edu24ol.com
C.输出电流 D.线圈匝数
2.在判断起动机不能运转的过程中,在车上短接电磁开关端子30和端子C时,起动机不运转,说明故障在( )
A.蓄电池 B.起动机控制系统
C.起动机本身 D.起动机以外的电路
3.四灯制前照灯的内侧两灯一般使用( )
A.单丝灯泡 B.双丝灯泡
C.三丝灯泡 D.四丝灯泡
4.如果通向燃油传感器的线路短路,则燃油表的指示值( )
A.为0 B.为1
C.为15 D.跳动
5.传统点火系与电子点火系最大的区别在于( )
A.点火能量的提高 B.点火线圈的改进
C.曲轴位置传感器的应用 D.断电器触点被点火控制器取代
6.点火开关OFF时安全气囊警告灯还亮,则表明以下哪项有故障?( )
A.控制装置 B.电源电压
C.电路断路 D.电路短路
7.如果制冷循环系统的制冷剂不足,接上压力表后会显示( )
A.低压表压力低,高压表压力高 B.低压表压力高,高压表压力低
C.高低压表压力均过低 D.高低压表压力均过高
8.桑塔纳2000轿车在接通空调开关后,通过空调继电器接通冷凝器风扇的( )
A.低速档 B.中速档
C.中高速档 D.高速档
9.汽车导航系统的两大功能是汽车踪迹监控和( )
A.地图再现 B.声音提醒
C.驾驶指南 D.卫星导航
10.如果测得熔断器插座电器端与车身之间的电阻为0,说明( )
A.线路短路 B.线路断路
C.线路正常 D.电器正常
二、多项选择题(本大题共5小题,每小题2分,共10分)
在每小题列出的五个备选项中至少有两个是符合题目要求的,请将其代码填写在题后的括号内。错选、多选、少选或未选均无分。
11.下列现象中,属于极板硫化的有( )
A.蓄电池在开始充电及充电完毕时电压过高
B.蓄电池在充电时过早产生气泡
C.蓄电池在充电时电解液温度上升得过快
D.蓄电池在放电时电压下降过快
E.在极板上生成坚硬、不易溶解的白色大颗粒
12.电动后视镜均不能动的故障原因有( )
A.熔断丝烧断 B.搭铁不良
C.后视镜开关损坏 D.上下调整电动机损坏
E.左右调整电动机损坏
13.制动信号灯由制动开关控制,按控制方式不同可分为( )
A.气压式 B.液压式
C.电动式 D.机械式
E.电液式
14.有关日产轿车安全气囊的正确说法有( )
A.引爆信号与安全带有关
B.大部分车型采用3个前碰撞传感器
C.控制信号增加了车门开关信号
D.蓄电池电压过高时可引爆气囊
E.安全带扣开关相当于前碰撞传感器功能
15.从低压侧加注制冷剂的加注条件是( )
A.A/C开关关闭 B.温度选择器为最凉
C.完全打开所有车门 D.发动机转速为800r/min
E.鼓风机速度控制开关为高位
三、判断题(本大题共10小题,每小题1分,共10分)
判断下列各题,正确的在题后括号内打“√”,错的打“×”。
16.在定压充电过程中,其充电电流也是定值。( )
17.电动座椅使用的电动机一般为永磁式双向直流电动机。( )
18.可缩回式前照灯的上升和下降时电动机通过曲柄连杆机构完成动作。( )
19.机油压力传感器在机油压力越低时所流过的平均电流就越大。( )
20.交叉线圈型燃油表的表针与一磁性转子相连,磁性转子的四周在两个方向上缠绕四组线圈。( )
21.曲轴位置传感器信号与电子点火系无关。( )
22.空调系统中的除霜装置的作用是防止汽车的前挡风玻璃结霜。( )
23.GPS具有驾驶指南功能。( )
24.汽车天线仅有拉杆天线一种类型。( )
25.在电路图中为了简化表示各个系统的名称,通常采用缩写词表示该系统。( )
四、填空题(本大题共8小题,每空1分,共10分)
请在每小题的空格中填上正确答案。错填、不填均无分。
26.蓄电池自行放电的原因有________不纯以及蓄电池长期放置不用而使________下沉。
27.一般刮水电动机有绕线式和________式两种。
28.不带继电器的闪光器称为________闪光器。
29.机油压力报警装置的报警开关一般装在________上。
30.如果没有系好________,安全气囊在充气过程中可能导致驾驶员受伤或死亡。
31.空调控制系统通过对鼓风机的________控制调节制冷负荷。
32.汽车音响系统由________机、喇叭音箱、________ 器、磁带录音机和CD播放器组成。
33.在电路图中常以________表示电线。
五、术语解释(本大题共5小题,每小题2分,共10分)
34.交流发电机的工作特性
35.交叉线圈型燃油表
36.双缸同时点火
37.冷凝器风扇控制
38.调频
六、简答题(本大题共4小题,每小题5分,共20分)
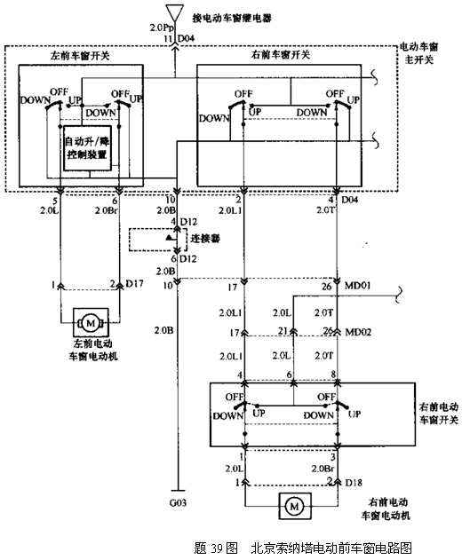
39.参照北京索纳塔轿车电动前车窗电路图(题39图),说明如何用万用表检测左前窗开关是否损坏。

40.说明转向灯常亮不闪和闪频过高或过低的故障原因。
41.说明题41图点火电路为哪类点火系统?说明其点火控制方式,并说明该点火电路特点。

42.在故障诊断中检查空调控制电路时,除了检查电源电路还应检查什么?
七、分析应用题(本大题共2小题,每小题10分,共20分)
43.说明日产车、奔驰车安全气囊控制电路与其它车不同的特点。
44.根据某车无分电器点火系统电路分析汽车不着车的电路故障原因。
-
上一篇:暂无
-
下一篇:暂无
安徽省自考网声明:
1、由于各方面情况的调整与变化,本网提供的考试信息仅供参考,考试信息以省考试院及院校官方发布的信息为准。
2、本网信息来源为其他媒体的稿件转载,免费转载出于非商业性学习目的,版权归原作者所有,如有内容与版权问题等请与本站联系。联系邮箱:952056566@qq.com
安徽自考便捷服务
安徽自考微信交流群



